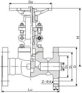
Forged Globe Valve
J41H-16C J41H-25 J41H-40 J11H-16C J11H-25 J11H-40 J61H-16C J61H-25 J61H-40J41Y-160 J11Y-160 J61Y-160 J41Y-800Lb J11Y-800Lb J61Y-800Lb


锻钢截止阀 Forged Globe Valve



| 产品型号 Type | 公称通径 DN | PN1.6/2.5/4.0/6.4MPa | WT (kg) | |||||||
| L | d | S | L1 | T | L2 | H | Do | |||
| J41H-16C J41H-25 J41H-40 J11H-16C J11H-25 J11H-40 J61H-16C J61H-25 J61H-40 |
15 | 90 | 13 | 22.5 | 10 | 1/2" | 15 | 159 | 98 | 6.9 |
| 20 | 100 | 18 | 28.5 | 11 | 3/4" | 17 | 190 | 112 | 9.8 | |
| 25 | 120 | 23 | 24.5 | 12 | 1" | 19 | 208 | 126 | 13.5 | |
| 32 | 140 | 29 | 43 | 14 | 11/4" | 21 | 216 | 166 | 19.5 | |
| 40 | 170 | 36 | 49 | 15 | 11/2" | 21 | 247 | 188 | 28.5 | |
| 50 | 200 | 46 | 61 | 16 | 2" | 25 | 290 | 220 | 30.3 | |
| J41H-64 J11H-64 J61H-64 |
15 | 90 | 13 | 22.5 | 10 | 1/2" | 15 | 159 | 98 | 7.7 |
| 20 | 100 | 18 | 28.5 | 11 | 3/4“ | 17 | 190 | 112 | 11.3 | |
| 25 | 120 | 23 | 34.5 | 12 | 1" | 19 | 208 | 126 | 16.8 | |
| 32 | 140 | 29 | 43 | 14 | 11/4" | 21 | 216 | 166 | 21.2 | |
| 40 | 170 | 36 | 49 | 15 | 11/2" | 21 | 258 | 188 | 32.6 | |
| 50 | 210 | 46 | 61 | 16 | 2" | 25 | 405 | 220 | 35 | |
| 产品型号 Type | 公称通径 DN | PN10.0/16.0MPa Class 800Lb | WT (kg) | |||||||
| L | d | S | L1 | T | L2 | H | Do | |||
| J41Y-100 J11Y-100 J61Y-100 |
15 | 90 | 13 | 22.5 | 10 | 1/2” | 15 | 159 | 98 | 7.8 |
| 20 | 100 | 18 | 28.5 | 11 | 3/4" | 17 | 190 | 112 | 12.5 | |
| 25 | 120 | 23 | 24.5 | 12 | 1" | 19 | 208 | 126 | 17.5 | |
| 32 | 140 | 29 | 43 | 14 | 11/4" | 21 | 216 | 166 | 23.5 | |
| 40 | 170 | 36 | 49 | 15 | 11/2" | 21 | 258 | 188 | 38.5 | |
| 50 | 210 | 46 | 61 | 16 | 2" | 25 | 405 | 220 | 42.2 | |
| J41Y-160 J11Y-160 J61Y-160 J41Y-800Lb J11Y-800Lb J61Y-800Lb |
15 | 90 | 13 | 22.5 | 10 | 1/2” | 15 | 159 | 98 | 8 |
| 20 | 100 | 18 | 28.5 | 11 | 3/4“ | 17 | 190 | 112 | 13.8 | |
| 25 | 120 | 23 | 34.5 | 12 | 1" | 19 | 208 | 126 | 18.5 | |
| 32 | 140 | 29 | 43 | 14 | 11/4" | 21 | 216 | 188 | 25.5 | |
| 40 | 170 | 36 | 49 | 15 | 11/2" | 21 | 258 | 220 | 41.6 | |
| 50 | 210 | 46 | 61 | 16 | 2" | 25 | 405 | 220 | 49 | |