Self-Sealing Angle Globe valve
J44Y-160 LJ44Y-160 J44Y-320 LJ44Y-320


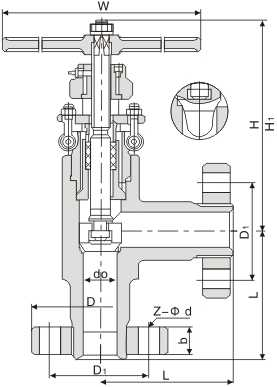
自密封式角截止阀 Self-Sealing Angle Globe valve


| 产品型号 Type | 公称通径DN | PN16.0MPa | WT (kg) | |||||||||
| L | do | D | D1 | b | Z-Φd | H | H1 | W | Do | |||
| J44Y-160 LJ44Y-160 |
10 | 90 | 10 | 95 | 60 | 20 | 3-Φ18 | 202 | 212 | 250 | - | 10.3 |
| 15 | 105 | 14 | 95 | 60 | 20 | 3-Φ18 | 202 | 218 | 250 | - | 11.3 | |
| 20 | 120 | 20 | 105 | 68 | 20 | 3-Φ18 | 232 | 245 | 350 | - | 15.8 | |
| 25 | 135 | 26 | 115 | 80 | 22 | 4-Φ18 | 235 | 250 | 350 | - | 19.7 | |
| 40 | 165 | 39 | 165 | 115 | 26 | 6-Φ26 | 255 | 270 | 500 | - | 50 | |
| 50 | 190 | 48 | 165 | 115 | 32 | 6-Φ26 | 300 | 325 | 650 | - | 73.4 | |
| 65 | 215 | 55 | 200 | 145 | 40 | 6-Φ29 | 435 | 480 | 650 | 560 | 96 | |
| 80 | 260 | 70 | 225 | 170 | 50 | 6-Φ33 | 478 | 525 | 800 | 560 | 147 | |
| 产品型号 Type | 公称通径DN | PN32.0MPa | WT (kg) | |||||||||
| L | do | D | D1 | b | 3-Φ18 | H | H1 | W | Do | |||
| J44Y-320 LJ44Y-320 |
10 | 90 | 10 | 95 | 60 | 20 | 3-Φ18 | 202 | 212 | 250 | - | 10.3 |
| 15 | 105 | 15 | 105 | 68 | 20 | 3-Φ18 | 202 | 218 | 250 | - | 12 | |
| 20 | 120 | 20 | 115 | 80 | 22 | 4-Φ18 | 232 | 245 | 350 | - | 16.6 | |
| 25 | 135 | 27 | 135 | 95 | 25 | 4-Φ22 | 235 | 250 | 350 | - | 21 | |
| 40 | 165 | 40 | 165 | 115 | 32 | 6-Φ26 | 255 | 270 | 500 | - | 51.4 | |
| 50 | 190 | 48 | 200 | 145 | 40 | 6-Φ29 | 300 | 325 | 650 | - | 79.1 | |
| 65 | 215 | 55 | 225 | 170 | 50 | 6-Φ33 | 435 | 480 | 650 | 560 | 126 | |
| 80 | 260 | 70 | 260 | 195 | 60 | 6-Φ36 | 478 | 525 | 800 | 560 | 237 | |